Electrical Earthing Explained: Methods, Types, and Installation Guidelines
Electrical Earthing – Components, Methods & Types of Earthing – Electrical Grounding Installation
Electrical Earthing, Grounding, Methods Of Earthing, Types of Earthing, Components of Earthing And Its Specifications In Respect To Electrical Earthing for Electrical Installations.
What is Electrical Earthing or Grounding?
To connect the metallic (conductive) Parts of an Electric appliance or installations to the earth (ground) is called Earthing or Grounding.
In other words, to connect the metallic parts of electric machinery and devices to the earth plate or earth electrode (which is buried in the moisture earth) through a thick conductor wire (which has very low resistance) for safety purpose is known as Earthing or grounding.
To earth or earthing rather, means to connect the part of electrical apparatus such as metallic covering of metals, earth terminal of socket cables, stay wires that do not carry current to the earth. Earthing can be said as the connection of the neutral point of a power supply system to the earth so as to avoid or minimize danger during discharge of electrical energy.
- Related Post: Difference Between Grounding, Earthing and Bonding

Good to know
Difference between Earthing, Grounding and Bonding
Let me clear the confusion among earthing, grounding and bonding.
Earthing and Grounding are the same terms used for earthing. Grounding is the commonly word used for earthing in the North American standards like IEEE, NEC, ANSI and UL etc while, Earthing is used in European, Common wealth countries and Britain standards like IS and IEC etc.
The word Bonding used for jointing two wires (as well as conductors, pipes or appliances together. Bonding is known as connecting the metallic parts of different machines which is not considered to be carrying electric current during normal operation of the machines to bring them at the same level of electric potential.
Why Earthing is Important?
The primary purpose of earthing is to avoid or minimize the danger of electrocution, fire due to earth leakage of current through undesired path and to ensure that the potential of a current carrying conductor does not rise with respect to the earth than its designed insulation.
When the metallic part of electrical appliances (parts that can conduct or allow passage of electric current) comes in contact with a live wire, maybe due to failure of installations or failure in cable insulation, the metal become charged and static charge accumulates on it. If a person touches such a charged metal, the result is a severe shock.
To avoid such instances, the power supply systems and parts of appliances have to be earthed so as to transfer the charge directly to the earth. This is why we need Electrical Earthing or Grounding in electrical installation systems.
Below are the basic needs of Earthing.
- To protect human lives as well as provide safety to electrical devices and appliances from leakage current.
- To keep voltage as constant in the healthy phase (If fault occurs on any one phase).
- To Protect Electric system and buildings form lighting.
- To serve as a return conductor in electric traction system and communication.
- To avoid the risk of fire in electrical installation systems.
Different Terms used in Electrical Earthing
- Earth: The proper connection between electrical installation systems via conductor to the buried plate in the earth is known as Earth.
- Earthed: When an electrical device, appliance or wiring systems connected to the earth through earth electrode, it is known as earthed device or simple “Earthed”.
- Solidly Earthed: When an electric device, appliance or electrical installation is connected to the earth electrode without a fuse, circuit breaker or resistance/Impedance, It is called “solidly earthed”.
- Earth Electrode: When a conductor (or conductive plate) buried in the earth for electrical earthing system. It is known to be Earth Electrode. Earth electrodes are in different shapes like, conductive plate, conductive rod, metal water pipe or any other conductor with low resistance.
- Earthing Lead: The conductor wire or conductive strip connected between Earth electrode and Electrical installation system and devices in called Earthing lead.
- Earth Continuity Conductor: The conductor wire, which is connected among different electrical devices and appliances like, distribution board, different plugs and appliances etc. in other words, the wire between earthing lead and electrical device or appliance is called earth continuity conductor. It may be in the shape of metal pipe (fully or partial), or cable metallic sheath or flexible wire.
- Sub Main Earthing Conductor: A wire connected between switch board and distribution board i.e. that conductor is related to sub main circuits.
- Earth Resistance: This is the total resistance between earth electrode and earth in Ω (Ohms). Earth resistance is the algebraic sum of the resistances of earth continuity conductor, earthing lead, earth electrode and earth.
Points to be Earthed
Earthing is not done anyhow. According to IE rules and IEE (Institute of Electrical Engineers) regulations,
- Earth pin of 3-pin lighting plug sockets and 4-pin power plug should be efficiently and permanently earthed.
- All metal casing or metallic coverings containing or protecting any electric supply line or apparatus such as GI pipes and conduits enclosing VIR or PVC cables, iron clad switches, iron clad distribution fuse boards etc should be earthed (connected to earth).
- The frame of every generator, stationary motors and metallic parts of all transformers used for controlling energy should be earthed by two separate and yet distinct connections with the earth.
- In a dc 3-wire system, the middle conductors should be earthed at the generating station.
- Stay wires that are for overhead lines should be connected to earth by connecting at least one strand to the earth wires.
Related Post: Testing Electrical and Electronics Components and Devices with Multimeter
Components of Earthing System
A complete electrical earthing system consists on the following basic components.
- Earth Continuity Conductor
- Earthing Lead
- Earth Electrode
Earth Continuity Conductor or Earth Wire
That part of the earthing system which interconnects the overall metallic parts of electrical installation e.g. conduit, ducts, boxes, metallic shells of the switches, distribution boards, Switches, fuses, Regulating and controlling devices, metallic parts of electrical machines such as, motors, generators, transformers and the metallic framework where electrical devices and components are installed is known as earth wire or earth continuity conductor as shown in the above fig.
The resistance of the earth continuity conductor is very low. According to IEEE rules, resistance between consumer earth terminal and earth Continuity conductor (at the end) should not be increased than 1Ω. In simple words, resistance of earth wire should be less than 1Ω.
Size of the Earth Continuity Conductor or Earth Wire depends on the cable size used in the wiring circuit.
Size of Earth Continuity Conductor
The cross sectional area of the Earth Continuity Conductor should not be less than the half of the cross sectional area of the thickest wire used in the electrical wiring installation.
Generally, the size of the bare copper wire used as earth continuity conductor is 3SWG. But keep in mind that, don’t use less than 14SWG as earth wire. Copper strip is also can be used as earth continuity conductor instead of bare copper wire but don’t go for it until manufacture recommend it.
- Related Post: How to Find The Suitable Size of Cable & Wire for Electrical Wiring Installation?
Earthing Lead or Earthing Joint
The conductor wire connected between earth continuity conductor and earth electrode or earth plate is called earthing joint or “Earthing lead”. The point where earth continuity conductor and earth electrode meet is known as “connecting point” as shown in the above fig.
Earthing lead is the final part of the earthing system which is connected to the earth electrode (which is underground) through earth connecting point.
There should be minimum joints in earthing lead as well as lower in size and straight in the direction.
Generally, copper wire can be used as earthing lead but, copper strip is also used for high installation and it can handle the high fault current because of wider area than the copper wire.
A hard drawn bare copper wire is also used as an earthing lead. In this method, all earth conductors connected to a common (one or more) connecting points and then, earthing lead is used to connect earth electrode (earth plat) to the connecting point.
To increase the safety factor of installation, two copper wires are used as earthing lead to connect the device metallic body to the earth electrode or earth plate. I.e. if we use two earth electrodes or earth plats, there would be four earthing leads. It should not be considered that the two earth leads are used as parallel paths to flow the fault currents but both paths should work properly to carry the fault current because it is important for better safety.
Size of the Earthing Lead
The size or area of earthing lead should not be less than the half of the thickest wire used in the installation.
The largest size for earthing lead is 3SWG and the minimum size should not be less than 8SWG. If 37/.083 wire is used or the load current is 200A from the supply voltage, then it is recommended to use copper strip instead of double earthing lead. The earth lead connection methods is shown in the above fig.
Note: We will post additional article about Earth Plate size with simple calculations… Stay tune.
Earthing Electrode or Earth Plate
A metallic electrode or plate which is buried in the earth (underground) and it is the last part of the electrical earthing system. In simple words, the final underground metallic (plate) part of the earthing system which is connected with earthing lead is called earth plate or earth electrode.
A metallic plate, pipe or rode can be used as an earth electrode which has very low resistance and carry the fault current safely towards ground (earth).
- Related Post: How to Wire Auto & Manual Changeover & Transfer Switch? (1 & 3 Phase)
Size of Earthing Electrode
Both copper and iron can be used as earthing electrode.
The size of earth electrode (In case of copper)
2×2 (two foot wide as well as in length) and 1/8 inch thickness.. I.e. 2’ x 2’ x 1/8″. (600x600x300 mm)
In case of Iron
2′ x2′ x ¼” = 600x600x6 mm
It is recommended to bury the earth electrode in the moisture earth. If it is not possible, then put water in the GI (Galvanized Iron) pipe to make possible the moisture condition.
In the earthing system, put the earth electrode in vertical position (underground) as shown in the above fig. Also, put a 1 foot (about 30cm) layer of powdered charcoal and lime mixture around the earth plate (don’t confuse with earth electrode and earth plate as both are the same thing).
This action makes the possible increase in the size of the earth electrode which leads a better continuity in the earth (earthing system) and also helps to maintain the moisture condition around earth plate.
P.S: We will post Example calculation about Earth Electrode Sizing… Stay tune.
Good to know:
Don’t use coke (after burning coal in the furnace to emit all the gases and other components, the remaining 88% carbon is called coke) or stone coal instead of charcoal (wood coal) because it causes to corrosion in the earth plate.
Since, the water level is different in the different areas; therefore, the depth for earth electrode installation is also different in various areas. But, the depth for earth electrode installation should not be less than 10ft (3 meter) and should below 1 foot (304.8mm) from the constant water level.
Motors, Generator, Transformers etc should be connected from to earth electrode two different places.
Earth Plate or Earth Electrode Size for Small installation
In small installation, use metallic rod (diameter = 25mm (1inch) and length = 2m (6ft) instead of earth plate for earthing system. The metallic pipe should be 2 meter below from the surface of ground. To maintain the moister condition, put 25mm (1inch) coal and lime mixture around the earth plate.
For effectiveness and convenience, you may use the copper rods 12.5mm (0.5 inch) to 25mm (1 inch) diameter and 4m (12ft) length. We will discuss the installation method of rod earthing latter.
- Related Post: All About Electrical Protection Systems, Devices And Units
Methods and Types of Electrical Earthing
Earthing can be done in many ways. The various methods employed in earthing (in house wiring or factory and other connected electrical equipment and machines) are discussed as follows.
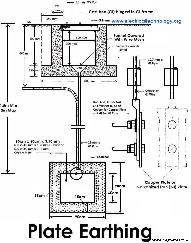
Plate Earthing:
In plate earthing system, a plate made up of either copper with dimensions 60cm x 60cm x 3.18mm (i.e. 2ft x 2ft x 1/8 in) or galvanized iron (GI) of dimensions 60cm x 60cm x 6.35 mm (2ft x 2ft x ¼ in) is buried vertical in the earth (earth pit) which should not be less than 3m (10ft) from the ground level.
For proper earthing system, follow the above mentioned steps in the (Earth Plate introduction) to maintain the moisture condition around the earth electrode or earth plate.
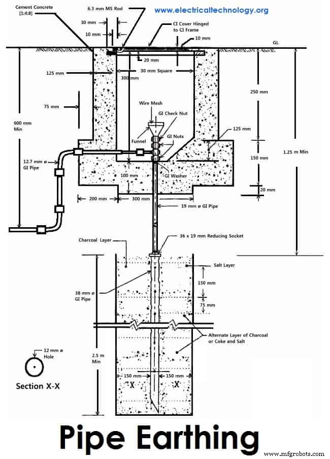
Pipe Earthing:
A galvanized steel and a perforated pipe of approved length and diameter is placed vertically in a wet soil in this kind of system of earthing. It is the most common system of earthing.
The size of pipe to use depends on the magnitude of current and the type of soil. The dimension of the pipe is usually 40mm (1.5in) in diameter and 2.75m (9ft) in length for ordinary soil or greater for dry and rocky soil. The moisture of the soil will determine the length of the pipe to be buried but usually it should be 4.75m (15.5ft).
Rod Earthing
it is the same method as pipe earthing. A copper rod of 12.5mm (1/2 inch) diameter or 16mm (0.6in) diameter of galvanized steel or hollow section 25mm (1inch) of GI pipe of length above 2.5m (8.2 ft) are buried upright in the earth manually or with the help of a pneumatic hammer. The length of embedded electrodes in the soil reduces earth resistance to a desired value.
Earthing through the Waterman
In this method of earthing, the waterman (Galvanized GI) pipes are used for earthing purpose. Make sure to check the resistance of GI pipes and use earthing clamps to minimize the resistance for proper earthing connection.
If stranded conductor is used as earth wire, then clean the end of the strands of the wire and make sure it is in the straight and parallel position which is possible then to connect tightly to the waterman pipe.
Strip or Wire Earthing:
In this method of earthing, strip electrodes of cross-section not less than 25mm x 1.6mm (1in x 0.06in) is buried in a horizontal trenches of a minimum depth of 0.5m. If copper with a cross-section of 25mm x 4mm (1in x 0.15in) is used and a dimension of 3.0mm2 if it’s a galvanized iron or steel.
If at all round conductors are used, their cross-section area should not be too small, say less than 6.0mm2 if it’s a galvanized iron or steel. The length of the conductor buried in the ground would give a sufficient earth resistance and this length should not be less than 15m.
- Related Post: Protective Actions to Avoid & to Reduce Electric Hazardous
General Method of Electrical Earthing Installation (Step by Step)
The usual method of earthing of electric equipments, devices and appliances are as follow:
- First of all, dig a 5x5ft (1.5×1.5m) pit about 20-30ft (6-9 meters) in the ground. (Note that, depth and width depends on the nature and structure of the ground)
- Bury an appropriate (usually 2’ x 2’ x 1/8” (600x600x300 mm) copper plate in that pit in vertical position.
- Tight earth lead through nut bolts from two different places on earth plate.
- Use two earth leads with each earth plate (in case of two earth plates) and tight them.
- To protect the joints from corrosion, put grease around it.
- Collect all the wires in a metallic pipe from the earth electrode(s). Make sure the pipe is 1ft (30cm) above the surface of the ground.
- To maintain the moisture condition around the earth plate, put a 1ft (30cm) layer of powdered charcoal (powdered wood coal) and lime mixture around the earth plate of around the earth plate.
- Use thimble and nut bolts to connect tightly wires to the bed plates of machines. Each machine should be earthed from two different places. The minimum distance between two earth electrodes should be 10 ft (3m).
- Earth continuity conductor which is connected to the body and metallic parts of all installation should be tightly connected to earth lead. Make sure to use the continuity by using continuity test.
- At last (but not least), test the overall earthing system through earth tester. If everything is going about the planning, then fill the pit with soil. The maximum allowable resistance for earthing is 1Ω. If it is more than 1 ohm, then increase the size (not length) of earth lead and earth continuity conductors. Keep the external ends of the pipes open and put the water time to time to maintain the moisture condition around the earth electrode which is important for the better earthing system.
SI specification for Earthing
Various specifications in respect to earthing as recommended by Indian Standards are given below. Here are few;
- An earthing electrode should not be situated (installed) close to the building whose installation system is being earthed at least more than 1.5m away.
- The earth resistance should be low enough to cause the flow of current sufficient to operate the protective relays or blow fuses. It’s value is not constant as it varies with weather because it depends on moisture (but should not be less than 1 Ohm).
- The earth wire and earth electrode will be the same material.
- The earthing electrode should always be placed in a vertical position inside the earth or pit so that it may be in contact with all the different earth layers.
Related Posts:
- Single Phase Electrical Wiring Installation in Home – NEC & IEC
- Three Phase Electrical Wiring Installation in Home – NEC & IEC
Dangers Of Not Earthing A Supply System
As emphasized on earlier, earthing is provided in order
- To avoid electric shock
- To avoid risk of fire as a result of earth leakage current through unwanted path and
- To ensure that no current carrying conductor rises to a potential with respect to general mass of earth than its designed insulation.
However, if excessive current is not earthed, appliances will be damaged without the help of fuse in place. You should note that excessive current are earthed at their generating stations which is why earth wires carries very little or no current at all. It therefore implies that it is not necessary to earth any of the wires (live, earth and neutral wires) contained in a PVC. Earthing the live wire is catastrophic.
I have seen a person killed simply because a live wire got cut from overhead pole and fell to the ground while the ground was wet. Excessive current is earthed at generating stations and if at all the earthing is not efficient due to fault, earth fault interrupters will be there to help. Fuse help only when the power transmitted is above the rating of our appliances, it blocks the current from reaching our appliances by blowing off and protecting our appliances in the process.
In our electrical appliances, if excessive currents are not earthed, we would experience severe shock. Earthing takes place in electrical appliances only when there is a problem and it is to save us from danger. If in an electronic installation, a metallic part of an electrical appliance comes in direct contact with a live wire that results from maybe failure of installation or otherwise, the metal will be charged and static charge will accumulate on it.
If you happen to touch the metallic part at that moment you will be zapped. But if the metallic part of the appliance is earthed, the charge will be transferred to earth instead of accumulating on the metallic part of the appliance. Current don’t flow through earth wires in electrical appliances, it does so only when there is problem and only to direct the unwanted current to earth in order to protect us from severe shock.
In addition, if a live wire touches accidentally (in a faulty system) to the metallic part of a machine. Now, if a man touches that metallic part of the machine, then the current will flow through their body to the ground, hence, he will get shocked (electrocuted) which may lead to serious injuries even to death. That’s why earthing is so important?
Electrical Grounding & Earthing….. To be continued…
Please subscribe below, if you want to get the upcoming post about Earthing/Grounding such as:
- Calculate the size of Earth Continuity Conductor, Earthing Lead & Earth Electrodes for different electrical devices and equipment such motors, transformers, home wiring etc by Simple calculations
- Earthing Circuit and Earth Fault Current
- Protection of Earthing System and Additional devices used in the Earthing / Grounding System
- Points To remember while Providing Grounding / Earthing
- Important Instruction for Proper earthing system
- Electricity rules about Earthing
- How to Test Earth Resistance by Earth Tester
- How to test Earth loop Resistance by Am-Meter & Voltmeter
- Protective Multiple Earthing
- And much more….
Related Posts:
- How to Find the Size of Earth Conductor, Earthing Lead & Earth Electrodes?
- What is the Difference Between Neutral, Ground and Earth?
- Design of Grounding / Earthing System in a Substation Grid
Industrial Technology
- Parallel vs Serial Electrical Signals: How Differential Voltage and Modulation Enhance Reliability
- Understanding Chain Drives: Types, Functionality, and Applications
- Electrical Discharge Machines (EDM): Types, Advantages, and Disadvantages Explained
- Comprehensive Guide to Wiring Systems and Electrical Connection Methods
- Motor Starters Explained: Types, Functions, and Starting Techniques
- Grounding, Earthing, and Bonding: Key Differences Explained
- Motor Protection: Identifying Fault Types & Selecting the Right Devices
- Understanding Electrical Grounding: Purpose, Function, and Proper Installation
- Effective Deburring Techniques: Applications & Process Types
- PCB Plating: Purpose, Types, and Techniques Explained